Internal pipe blasting Jumbo
Internal Pipe Blaster
The Jumbo Internal Pipe Blaster tool cleans the interior of pipes up to 40’ long and ranging in size from 1016 mm (40”) to 1930 mm (76”) I.D. The tool connects to most abrasive blasting machines in place of a standard nozzle. As the tool passes through the length of the pipe being cleaned, abrasive is ejected by two special nozzles mounted on a rotating head. Optimal rotating speed is controlled by the braking system. An adjustable centering carriage supports the tool through the pipe internal.
Request a quote
Contact information
Do you have questions about how we can help your company? Send us an email and we’ll get in touch shortly.
- More than 50 years of experience
- Airblast offices in 12 countries
Features and benefits
- Constant cleaning of internal surface
- Cleaning with the highest speed possible
- Saving on time and abrasives
- Adjustable setup for the best cleaning speed
- Easy handling and no down-time
- Blast in only one drive through
- Adjustable for all kind of abrasive
- Very rigged construction

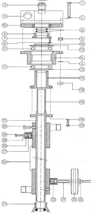
Jumbo Internal Pipe Blaster
| Part no. | Description |
| 3400000 | JIPB-I Jumbo incl. carriage, excl. nozzles |
| 3403400 | JIPB-36 Repair kit. Containing ◊-marked items in quantities part list. |
| Item | Part no. | Description | Qty | |
| 01 | 3400100 | JIPB-1 Bolt M10 x 70 | ||
| 02 | 3400200 | JIPB-2 Pipe plug | ◊ | 4 |
| 03 | 3400300 | JIPB-3 Nozzle head | ||
| 04 | 3400400 | JIPB-4/32 Washer | ||
| 05 | 3400500 | JIPB-5 Distance ring | ||
| 06 | 3400600 | JIPB-6 Bolt M6 x 10 | ||
| 07 | 3400700 | JIPB-7 Washer | ||
| 08 | 3400800 | JIPB-8 Bearing seal | ◊ | 2 |
| 09 | 3400900 | JIPB-9 Adaptor seal | ||
| 10 | 3401000 | JIBP-10 Lock ring | ◊ | 1 |
| 11 | 3401100 | JIPB-11 Bearing | ◊ | 2 |
| 12 | 3401200 | JIPB-12 Flange housing | ||
| 13 | 3401300 | JIPB-13 Protection ring | ◊ | 2 |
| 14 | 3401400 | JIPB-14 Housing (alu) | ||
| 15 | 3401500 | JIPB-15 Housing (steel) | ||
| 16 | 3401600 | JIPB-16 Bushing | ◊ | 1 |
| 17 | 3401700 | JIPB-17 Tube with flange | ||
| 18 | 3401800 | JIPB-18/33 Bolt M10 | ◊ | 4 |
| 19 | 3401900 | JIPB-19/28 Washer M8 | ||
| 20 | 3402000 | JIPB-20 Bolt M8x25 | ||
| 21 | 3402100 | JIPB-21 Cast iron coupling | ||
| 24 | 3402200 | JIPB-24 Carriage collar | ||
| 25 | 3402300 | JIPB-25 Bolt M10x25 | ||
| 26 | 3402400 | JIPB-26 Centering leg | ||
| 27 | 3402500 | JIPB-27 Clamp | ||
| 28 | 3402600 | JIPB-28/19 Washer M8 | ||
| 29 | 3402700 | JIPB-29 Bolt | ||
| 30 | 3402800 | JIPB-30 Wheel Ø140×35 GL-15 | ||
| 31 | 3402900 | JIPB-31 Guide bushing | ||
| 32 | 3403000 | JIPB-32 Washer | ||
| 33 | 3403100 | JIPB-33/18 Bolt M10 | ||
| 34 | 3403200 | JIPB-34 Bolt M10x65 | ||
| 35 | 3403300 | JIPB-35 Centering carriage, complete | ||
| 3403500 | Extension pipe (optional), not shown | |||
| All (◊)-marked items are included in 3403400 Jumbo Spare Parts kit | ||||

Jumbo Internal Pipe Blaster - nozzles
| Part no. | Description |
| 2007000 | ATSDX-4 Tungsten Carbide long venturi nozzle, 6.5mm orifice, length 135mm, 1¼” (32 mm) inlet and fine thread |
| 2008000 | ATSDX-5 Tungsten Carbide long venturi nozzle, 8.0mm orifice, length 135mm, 1¼” (32 mm) inlet and fine thread |
| 2009000 | ATSDX-6 Tungsten Carbide long venturi nozzle, 9.5mm orifice, length 135mm, 1¼” (32 mm) inlet and fine thread |


